安科瑞有源滤波器 ANAPF30-400/A 动态谐波治理补偿柜 滤波柜
更新时间:2025-09-11 浏览数:102
所属行业:电子> 电力集成器件> 有源滤波器
产品型号: ANAPF30-400/A
原 产 地:上海
品 牌:安科瑞
产品数量:989
产品单价:面议
安科瑞有源滤波器 ANAPF30-400/A 动态谐波治理补偿柜 滤波柜




ANAPF30-400/A 动态谐波治理补偿柜 有源电力滤波器厂家
宝贝简介
品牌:安科瑞电气股份有限公司
型号:ANAPF30-400/A
接入电压:3*380V±10%
接入频率:50HZ±2%
接线方式:三相三线或三相四线
进出线方式:根据客户要求
防护等级:IP20
外形尺寸:可定制
功能设置:只补偿谐波、只补偿无功、既补偿谐波又补偿无功;手动、自动切换。
宝贝详情
概述
随着电力电子变流装置的应用日益广泛,电能得到了更加充分的利用。但非线性电力装置设备的广泛应用产生了大量畸变的电流谐波,畸变电流在电网中的流动导致了谐波电压;谐波污染越来越多地威胁到电力系统安全、稳定、经济运行,给同一网络的线性负载和其它用户带来了极大影响。谐波已与电磁干扰、功率因数降低并列为电力系统的三大公害。所以了解谐波产生的原理、研究消除供配电系统中的高次谐波问题对改善供电质量和确保电力系统安全经济运行有着非常积极的意义。谐波测量是谐波问题中的一个重要分支,对抑制谐波、解决谐波产生的问题有着重要的指导作用。因此对谐波的测量和分析是电力系统分析和控制中的一项重要工作,是继电保护、故障测量等工作开展的重要前提。
主要谐波产生源如下表:

谐波的危害
l使电力元件附加损耗加大,易引发火灾。
谐波使公用电网中的元件产生附加的损耗,降低了发电、输电及用电设备的效率。大量三次谐波流过中线会使线路过热,甚至引起火灾。
l影响电气设备的正常运行。
谐波会影响电气设备的正常工作,使电机产生机械振动和噪声等,使变压器局部严重过热,使电容器、电缆等设备过热、绝缘老化、寿命缩短,以致损坏。
l引起电网谐振。
这种谐振可能使谐波电流放大几倍甚至数十倍,会对系统,特别是对电容器和与之串联的电抗器形成很大的威胁,经常使电容器和电抗器烧毁。
l使继电保护误动作,电气测量误差过大。
谐波会导致继电保护,特别是微机综合保护器与自动装置误动作,造成不必要的供电中断和生产损失;谐波还会使电气测量仪表计量不准确,产生计量误差,给用电管理部门或电力用户带来经济损失。
l使工控系统崩溃。
临近的谐波源或较高次谐波会对通信及信息处理设备产生干扰,轻则产生噪声,降低通信质量,计算机无法正常工作;重则导致信息丢失,使工控系统崩溃。
谐波治理依据的国家标准
lGB/T14549-1993《电能质量:公用电网谐波》
lGB/T15543-2008《电能质量:三相电压允许不平衡度》
lGB/T12325-2008《电能质量:供电电压允许偏差》
lGB/T12326-2008《电能质量:电压波动和闪变》
lGB/T18481-2001《电能质量:暂时过电压和瞬态过电压》
lGB/T15945-2008《电能质量:电力系统频率允许偏差》
lGB7625.1-1998 《低压电气电子产品发出的谐波电流限值》
lGB/T15576-1995《低压无功功率静态补偿装置总技术条件》
有源电力滤波装置
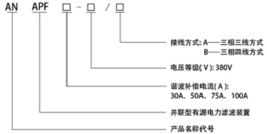
型号说明


工作原理
ANAPF系列有源电力滤波装置,以并联方式接入电网,通过实时检测负载的谐波和无功分量,采用PWM变流技术,从变流器中产生一个和当前谐波分量和无功分量对应的反向分量并实时注入电力系统,从而实现谐波治理和无功补偿。
原理如下图:

主要技术特点
lDSP+FPGA全数字控制方式,具有极快的响应时间;
l先进的主电路拓扑和控制算法,精度更高、运行更稳定;
l一机多能,既可补谐波,又可兼补无功;
l模块化设计,便于生产调试;
l便利的并联设计,方便扩容;
l具有完善的桥臂过流、保护功能;
l使用方便,易于操作和维护。
技术参数

滤波方案选择框图

安装技术要求
布置要求
ANAPF一般为标准柜式结构,安装时应避免倒置或平放,外形尺寸由所选谐波补偿电流值决定,平面布置形式一般由谐波电流补偿点位置决定。其平面布置要求如下
1)离墙安装:正常情况下建议与低压开关柜并列离墙布置,正面操作,双面维护,背面维护通道不小于800mm。
2)靠墙安装:ANAPF也可靠墙布置,正面操作,正面维护。
3)电气设计人员在考虑系统接线及平面布置时应注意将ANAPF的补偿接入点尽量靠近补偿对象,并处于采样CT的上游,或在末端预留空间供设计安装,CT采样处下游不能包含容性负荷。平面布置示意如下图:

4)ANAPF所有正常情况下不带电的金属外壳均应根据设计要求的接地制式(TN-S、TN-C-S、TT等)严格做好相应的保护接零或保护接地。
4.2.6.2互感器的安装
1)互感器的P1端指向电网,P2端指向负载。
2)互感器与ANAPF的接线如下图所示:

3)注意互感器的进出线要一致且方向正确。
4)安装电缆规格如下表:
安装电缆与CT采样线截面积

主要应用范围及场合
l机场:主控室、计算机房、广播系统、EIB灯光调光系统等。
l医院:ICU(重症监护室)、MRI(磁共振成像)、手术室、医学成像室、放疗科等。
l剧场、体育馆:解决由于谐波造成的EIB调光设备及其它控制设备的损坏。
l学校:精密实验室、机房、网络中心等。
l研究所:精密仪器、机房、高精密设备集中区域等。
l大型商场:解决由于节能灯大量应用造成的谐波问题。
l银行:计算机中心、营业部计算机、安防系统等。
l税务、工商:大型计算机中心等。
l电信机房:移动基站。
l工厂:生产线的PLC、计算机控制设备、高精度机床、PCS系统、计量/称重系统等。
l电视台:图像设备、调光设备、计算机等。
有源电力滤波功能模块介绍
控制器模块
APF有源电力滤波装置控制器主要由:DSP(数字信号处理器)、FPGA逻辑器件、AD信号采样电路、DI/DO输入输出控制电路、PWM波形控制电路、RS485通讯电路等组成,主要用来完成电压、电流等信号的采集和处理、指令电流的计算、开关电路的生成、PWM信号的输出、系统对外通讯与系统保护等功能。控制系统是有源滤波器的核心,它决定了有源电力滤波器系统的主要性能和指标。
l命名规则

l外形尺寸(单位:mm)

l技术参数

变流器模块
APF有源电力滤波装置变流器的核心是储能电容和IGBT模块。变流器的作用主要是将电网的电压经IGBT功率模块整流后为储能电容充电,使母线电压维持在某个稳定的值,在这个过程中变流器主要工作在整流状态,当主电路产生补偿电流时,变流器又工作在逆变状态。考虑到产品是在电网中长时间运行的,因此直流支撑电容采用薄膜电容,功率模块采用德国原装产品,以确保整机质量。变流器的选择根据补偿电流的大小而有所不同。
l命名规则

l外形尺寸(单位:mm)


电抗器模块
APF电抗器起滤波作用,滤除APF发出的电网不需要的谐波。电抗器可分为单相和三相,电流从15A到200A等多种规格
l命名规则

l外形尺寸(单位:mm)


l产品特点
l铁心采用优质低损耗硅钢片;
l线圈采用铜箔或铝箔绕制;
l绝缘采用H级,使用寿命更长,安全系数更高;
l功率范围宽:单台可从15A到100A。
应用方案
















